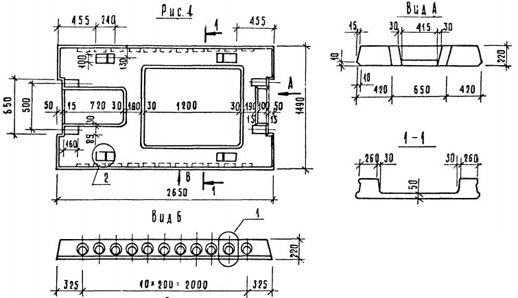
ОТГРУЗИЛИ ИЗДЕЛИЙ с 2008 года: тонн по чертежам тонн по сериям и ТУ тонн из артбетона Плита ПРС 26.15-12,5 п Серия 1.041.1-2
Популярные товары в каталоге
![]() У нас можно заказать изготовление по чертежам любых ЖБИ Сэкономьте время на поиск - сразу звоните нам!
Доставка по Махачкале и любым городам России. Цена от 10000 рублей за 1 м3 ( от 5 руб за кг). Производство ЖБИ
Консультация эксперта
Сергеев Александр Вячеславович - Эксперт с 25-летним стажем в сфере производства ЖБИ и изделий из бетона.
Смотрите также:Плита ПРС 26.15-10 т Серия 1.041.1-2
Плита ПРС 26.15-10 п Серия 1.041.1-2 Плита прохожей части ППЧ Серия 3.501.1-165 Плита ПРС 26.15-12,5 т Серия 1.041.1-2 Плита ПРС 26.15-13АIIIл Серия 1.041.1-3 Плита ПРС 26.15-16 п Серия 1.041.1-2 Плита ПРС 26.15-12,5 п Серия 1.041.1-2 в наличии и под заказ по цене от 10 т.р. за м3. У нас можно купить ЖБИ «Плита ПРС 26.15-12,5 п Серия 1.041.1-2» с доставкой в любой город, а также любые ЖБИ изделия.
Нам доверяют:
|

+7 921 375-40-71




